Производитель промышленного газового оборудования.
Работаем по всей территории РФ и СНГ
Вид климатического исполнения _________ У2 ГОСТ 15150-69
Рабочая среда __________________________ Природный газ
Рабочее давление _______________________1,2МПа.
Выходное давление _____________________до 600 кПа.
Марка регулятора ______________________ РДП-100
Гарантийный срок эксплуатации _________18 месяцев.
Срок эксплуатации ______________________ до 30 лет.
с основной и резервной линией редуцирования необходима для осуществления понижения входного давления до необходимого уровня для последующего корректного осуществления работы оборудования перед которыми оно установлено. УГРШ-100-2 используются в системах газоснабжения сельских и городских населенных пунктах, объектах промышленного и сельскохозяйственного назначения, и т.д.
За счет установленного в УГРШ-100-2 ПЗК (предохранительно-запорный клапана) происходит отключения подачи газа по трубопроводу, как только осуществляется изменения давления газа в заданном узле при достижении нижней или верхней границы точки настройки предохранительно-запарного клапана.
В конструкцию УГРШ-100-2 возможно предусмотреть установку фильтра газового необходимого для осуществления очистки (от механических примесей, окалин после установки УГРШ-100-2 или иных работ при монтаже газового оборудования) поступающего газа потребителю. Так же имеется возможность запроектировать в конструкцию УГРШ-100-2 контрольно-измерительные приборы(КИП).
В состав КИПа для УГРШ-100-2 входят манометры и напоромеры, они необходимы для точного отслеживания перемены давления газа, что дает возможность четко контролировать все изменения подаваемого газа по трубопроводу.
На газопроводе после входного крана и регулятора давления газа запроектированы специальные продувочные трубопроводы.
УГРШ-100 купить возможно в компании ООО "СарГазПрофи" по выгодным ценам на рынке

УГРШ-100Н(В)-2 - Газорегуляторный пункт шкафной

Модификации:
-с одной линией редуцирования с байпасом
-с двумя линиями редуцирования
- утепленного исполнения
- с газовым и электрическим обогревом.
Преимущества:
-полностью окрашен порошковой краской.
-устойчивая работа в холодных и жарких климатических условиях.
-надежные комплектующие и качественный процесс выполнения сборки.
схема угрш-100

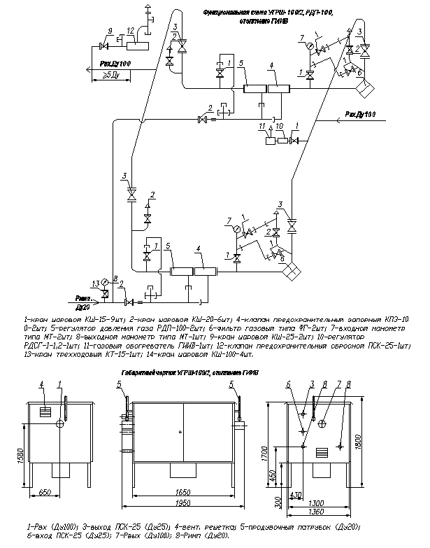
Функциональная схема УГРШ-100-2

Основное оборудование
-Регуляторы давления - 2шт
-Запорная арматура - 4шт
-Фильтр газовый - 2шт
-Предохранительный запорный клапан - 2шт
-Предохранительные сбросной клапан - 1шт
-Манометры на входе и выход - 1 комп.

Документация
-Паспорт на изделие 1шт
-Руководство по эксплуатации 1шт
-Сертификаты, паспорта и документация на комплектующие 1 комп.
Газорегуляторная установка УГРШ-100-2
Наименование параметра или размера УГРШ-100Н-2-О УГРШ-100Н-2 УГРШ-100В-2-О УГРШ-100В-2
Регулируемая среда природный газ ГОСТ 5542 природный газ ГОСТ 5542 природный газ ГОСТ 5542 природный газ ГОСТ 5542
Диапазон входных давлений, МПа 0,05 — 1,2 0,05 — 1,2 0,1 — 1,2 0,1 — 1,2
Диапазон выходных давлений, МПа 0,0015 — 0,06 0,0015 — 0,06 0,06 — 0,6 0,06 — 0,6
Пределы настройки контролируемого давления клапана ПЗК-100, МПа:
— нижний предел
— верхний предел

0,0003 — 0,003
0,002 — 0,075

0,0003-0,003
0,002 — 0,075

0,003 — 0,03
0,03 — 0,75

0,003 — 0,03
0,03 — 0,75
Стабильность поддержания выходного давления, %, не более ±5 ±5 ±5 ±5
Соединение с газопроводом
— вход DN, мм
— выход DN, мм

100
150

100
150

100
150

100
150
Габаритные размеры, не более:
— длина, мм
— ширина, мм
— высота, мм

3150
1280
2150

3150
1280
1940

3150
1280
2150

3150
1280
1940
Масса, кг, не более 1750 1650 1750 1650
Технические характеристики

Газорегуляторный пункт шкафной УГРШ-100Н(В)-2

с основной и резервной линией редуцирования необходима для осуществления понижения входного давления до необходимого уровня для последующего корректного осуществления работы оборудования перед которыми оно установлено. ГРПШ используются в системах газоснабжения сельских и городских населенных пунктах, объектах промышленного и сельскохозяйственного назначения, и т.д.
За счет установленного в ГРПШ ПЗК (предохранительно-запорный клапана) происходит отключения подачи газа по трубопроводу, как только осуществляется изменения давления газа в заданном узле при достижении нижней или верхней границы точки настройки предохранительно-запарного клапана.
В конструкцию ГРПШ возможно предусмотреть установку фильтра газового необходимого для осуществления очистки (от механических примесей, окалин после установки ГРПШ или иных работ при монтаже газового оборудования) поступающего газа потребителю. Так же имеется возможность запроектировать в конструкцию ГРПШ контрольно-измерительные приборы(КИП).
В состав КИПа для ГРПШ входят манометры и напоромеры, они необходимы для точного отслеживания перемены давления газа, что дает возможность четко контролировать все изменяя подаваемого газа по трубопроводу.
На газопроводе после входного крана и регулятора давления газа запроектированы специальные продувочные трубопроводы.

Модификации:
-с одной линией редуцирования с байпасом
-с двумя линиями редуцирования
- утепленного исполнения
- с газовым и электрическим обогревом.

Преимущества:
-полностью окрашен порошковой краской.
-устойчивая работа в холодных и жарких климатических условиях.
-надежные комплектующие и качественный процесс выполнения сборки.

Основное оборудование:
-Регуляторы давления - 2шт
-Запорная арматура - 4шт
-Фильтр газовый - 2шт
-Предохранительный запорный клапан - 2шт
-Предохранительные сбросной клапан - 1шт
-Манометры на входе и выход - 1 комп.

Документация:
-Паспорт на изделие 1шт
-Руководство по эксплуатации 1шт
-Сертификаты, паспорта и документация на комплектующие 1 комп.

УГРШ-100Н(В)-2 купить возможно в компании ООО "СарГазПрофи" по выгодным ценам на рынке.

Наименование параметра или размера УГРШ-100Н-2-О УГРШ-100Н-2 УГРШ-100В-2-О УГРШ-100В-2
Регулируемая среда природный газ ГОСТ 5542 природный газ ГОСТ 5542 природный газ ГОСТ 5542 природный газ ГОСТ 5542
Диапазон входных давлений, МПа 0,05 — 1,2 0,05 — 1,2 0,1 — 1,2 0,1 — 1,2
Диапазон выходных давлений, МПа 0,0015 — 0,06 0,0015 — 0,06 0,06 — 0,6 0,06 — 0,6
Пределы настройки контролируемого давления клапана ПЗК-100, МПа:
— нижний предел
— верхний предел

0,0003 — 0,003
0,002 — 0,075

0,0003-0,003
0,002 — 0,075

0,003 — 0,03
0,03 — 0,75

0,003 — 0,03
0,03 — 0,75
Стабильность поддержания выходного давления, %, не более ±5 ±5 ±5 ±5
Соединение с газопроводом
— вход DN, мм
— выход DN, мм

100
150

100
150

100
150

100
150
Габаритные размеры, не более:
— длина, мм
— ширина, мм
— высота, мм

3150
1280
2150

3150
1280
1940

3150
1280
2150

3150
1280
1940
Масса, кг, не более 1750 1650 1750 1650
Функциональная схема УГРШ-100Н(В)-2
Смотрите также:
Made on
Tilda